










JY8-11A電壓繼電器采用進口集成電路構成,被測量的交流電壓U~經隔離變壓器降壓后得到與被測電壓成正比的電壓Ui,經整定后進行整流,整流后脈沖電壓經濾波器濾波,得到與Ui成正比的直流電壓Uo,在電平檢測中Uo與直流參考電壓 Ue 進行比較,若直流電壓Uo低于參考電壓,電平檢測器輸出正信號,驅動出口繼電器,則本繼電器處于動作狀態。反之,不論是過電壓繼電器或是低電壓繼電器,若直流電壓Uo高于參考電壓 Ue,電平檢測器輸出負信號,則JY8-11A電壓繼電器處于不動作狀態。
| 型號 | 動作類型 | 返回系數 | 額定電壓 | 整定電壓 |
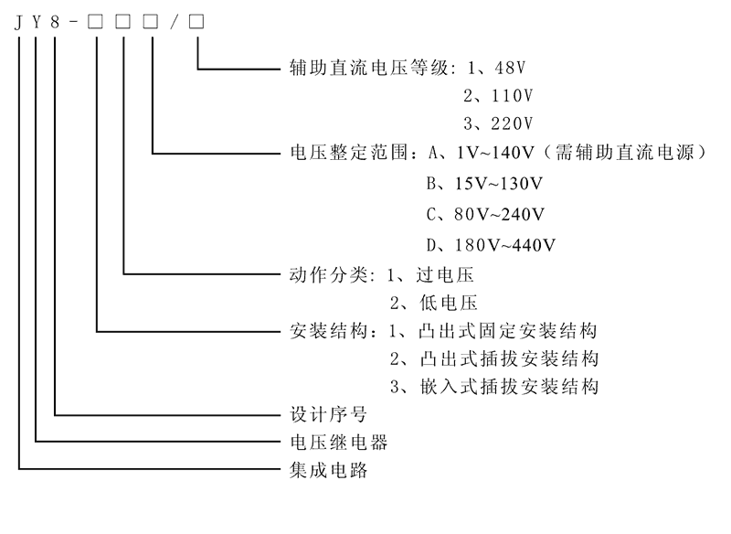
| JY8-11A | 過電壓繼電器 | >0.9 | AC:48V、110V、220V | 1V~140V |
| JY8-11B | 過電壓繼電器 | >0.9 | AC:48V、110V、220V | 15V~130V |
| JY8-11C | 過電壓繼電器 | >0.9 | AC:48V、110V、220V | 80V~240V |
| JY8-11D | 過電壓繼電器 | >0.9 | AC:48V、110V、220V | 180V~440V |
| JY8-12A | 低電壓繼電器 | <1.1 | AC:48V、110V、220V | 1V~140V |
| JY8-12B | 低電壓繼電器 | <1.1 | AC:48V、110V、220V | 15V~130V |
| JY8-12C | 低電壓繼電器 | <1.1 | AC:48V、110V、220V | 80V~240V |
| JY8-12D | 低電壓繼電器 | <1.1 | AC:48V、110V、220V | 180V~440V |
| JY8-21A | 過電壓繼電器 | >0.9 | AC:48V、110V、220V | 1V~140V |
| JY8-21B | 過電壓繼電器 | >0.9 | AC:48V、110V、220V | 15V~130V |
| JY8-21C | 過電壓繼電器 | >0.9 | AC:48V、110V、220V | 80V~240V |
| JY8-21D | 過電壓繼電器 | >0.9 | AC:48V、110V、220V | 180V~440V |
| JY8-22A | 低電壓繼電器 | <1.1 | AC:48V、110V、220V | 1V~140V |
| JY8-22B | 低電壓繼電器 | <1.1 | AC:48V、110V、220V | 15V~130V |
| JY8-22C | 低電壓繼電器 | <1.1 | AC:48V、110V、220V | 80V~240V |
| JY8-22D | 低電壓繼電器 | <1.1 | AC:48V、110V、220V | 180V~440V |
| JY8-31A | 過電壓繼電器 | >0.9 | AC:48V、110V、220V | 1V~140V |
| JY8-31B | 過電壓繼電器 | >0.9 | AC:48V、110V、220V | 15V~130V |
| JY8-31C | 過電壓繼電器 | >0.9 | AC:48V、110V、220V | 80V~240V |
| JY8-31D | 過電壓繼電器 | >0.9 | AC:48V、110V、220V | 180V~440V |
| JY8-32A | 低電壓繼電器 | <1.1 | AC:48V、110V、220V | 1V~140V |
| JY8-32B | 低電壓繼電器 | <1.1 | AC:48V、110V、220V | 15V~130V |
| JY8-32C | 低電壓繼電器 | <1.1 | AC:48V、110V、220V | 80V~240V |
| JY8-32D | 低電壓繼電器 | <1.1 | AC:48V、110V、220V | 180V~440V |

| 額定參數 | |
| 額定電壓 | AC48V、110V、220V |
| 過電壓返回系數 | >0.9 |
| 低電壓返回系數 | <1.1 |
| 過電壓返回時間 | <25ms |
| 低電壓返回時間 | <25ms |
| 整定范圍 | 1V~140V、15V~130V、80V~240V、180V~440V |
| 整定誤差 | <5% |
| 功耗 | <5W |
| 絕緣性能 | |
| 絕緣電阻 | 繼電器外殼與外露帶電端子之間用開路電壓500V的兆歐表測量,絕緣電阻不小于10MΩ |
| 絕緣耐壓 | 繼電器外殼與外露帶電端子之間能耐受2KV(有效值)50Hz試驗電壓,歷時1分鐘,無擊穿或閃絡現象 |
| 環境條件 | |
| 環境溫度 | -15℃~55℃ |
| 工作電壓 | 不大于120%額定電壓 |
| 工作位置 | 任意 |
| 周圍磁場強度 | 小于0.5mT |
| 環境相對濕度 | 不大于90% |
| 大氣壓力 | 80~110KPa |
| 溫度 | -25℃~+70℃ |
| 海拔高度 | 不大于2500 米 |







